Что делать пассажирам при экстренном торможении поезда
Статическая информация

Что делать пассажирам при экстренном торможении поезда

, 14:50 30100
Как пассажирам поезда вести себя в случае экстренного торможения, чтобы не получить травм? Разбираемся, насколько это страшно, в каких случаях машинисты это делают и почему.
Что делать пассажирам при экстренном торможении поезда

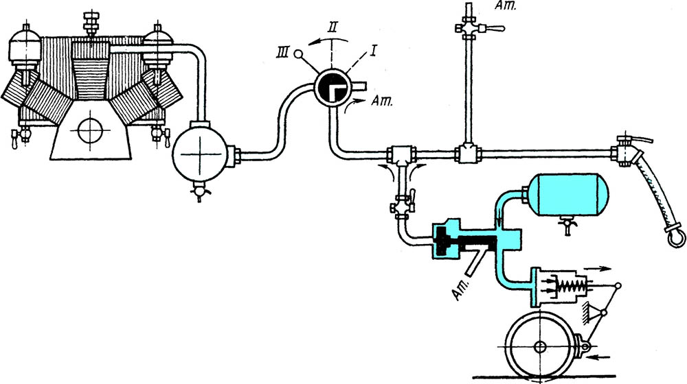
Немного технической информации о торможении поезда

На современных поездах установлены пневматические тормоза. По всей длине поезда проходит тормозная магистраль, в которой постоянно поддерживается определённое давление воздуха. Если его выпустить из тормозной системы, то давление упадёт. Это приведёт к резкому снижению скорости, вплоть до полной остановки поезда.
Что делать пассажирам при экстренном торможении поезда

Тормозная магистраль наполнена сжатым воздухом

Чтобы тормоза сработали, к работе подключается воздухораспределитель. Он установлен на каждом вагоне и реагирует на падение давления в тормозной магистрали. Сжатый воздух из запасного резервуара направляется в специальные цилиндры. Под давлением воздуха колодки прижимаются к колёсам, и поезд останавливается. Кстати, если по какой-то причине состав отсоединится, рукав, через который идёт воздух между вагонами, расцепляется, и давление также падает, а следовательно тормозит и поезд.
Что делать пассажирам при экстренном торможении поезда

Давление в тормозной магистрали отсутствует

Для того, чтобы остановить состав, машинист с помощью специального крана выпускает воздух из тормозной магистрали в определённом темпе. В это время воздухораспределители создают соответствующее давление в цилиндрах. Его можно увеличивать, периодически делая разрядки (изменение давления в тормозной магистрали путём выпуска порций воздуха с разной скоростью). Это будет являться ступенчатым торможением.
Что делать пассажирам при экстренном торможении поезда

Так останавливают поезд в штатных ситуациях. Данный способ называют «служебное торможение поезда».
Что делать пассажирам при экстренном торможении поезда

Чтобы экстренно остановить пассажирский поезд, нужно выпустить весь воздух из магистрали очень быстро. Это позволяет достичь минимально возможного тормозного пути.

Существует миф, что машинисты совершают экстренное торможение в крайних случаях. Однако это не всегда не так. Экстренное торможение используется в любых случаях, если по мнению «водителя поезда» это необходимо. После этого, правда, придётся составить рапорт с объяснением причин, но даже с учётом этого, машинисты пользуются данной функцией довольно часто.
Что делать пассажирам при экстренном торможении поезда

Отметим, что обычно поездом стараются управлять плавно, ведь инциденты с падением пассажиров никому не нужны. Машинист максимально спокойно набирает и сбрасывает скорость. Хотя плавность хода состава, обычно, зависит не столько от навыков железнодорожника, сколько от самого локомотива, настройки крана для управления тормозами, участка обслуживания и, конечно, графика следования. Чем жестче график, тем сложнее машинисту избежать частых торможений с последующим разгоном и добиться плавности хода.

Однако в случае с экстренным торможением, остановка может быть достаточно резкой. В каких случаях его применяют?

  • Если поезд не останавливается после служебного торможения;
  • Если автотормоза неудовлетворительно работают или вовсе отказали;
  • При угрозе безопасности движения, жизни людей;
  • При появлении домашних или диких животных на путях;
  • В зимний период при подходе к станциям и запрещающим сигналам, если после первой ступени торможения не получен достаточный эффект и др.
Что делать пассажирам при экстренном торможении поезда

Какие места в поезде самые безопасные

Самыми безопасными местами в вагоне, в отношении экстренного торможения, считаются полки купе, которые расположены в сторону движения. Если поезд столкнётся с чем-то или резко остановится, вас прижмёт к стене, в то время как другие пассажиры начнут падать. Обычно большинство травм получают именно те, кто упал с верхней полки.
Что делать пассажирам при экстренном торможении поезда

Что делать, когда поезд экстренно тормозит

Во-первых, во время поездки в поезде не рекомендуем держать на столах посуду и приборы, которые могут нанести травму, если упасть на них сверху.
Во-вторых, чтобы избежать падения с верхних полок, подверните края матраса или подложите свёрнутую одежду / одеяло, чтобы они создали барьер, через который будет сложно перекатиться. Хотя сейчас во многих поездах уже установлены откидные ручки, которые не позволят вам выпасть.
Что делать пассажирам при экстренном торможении поезда

Полностью закрывайте или открывайте двери купе, чтобы в момент происшествия руки, ноги или голову не придавило. В момент падения постарайтесь сгруппироваться, закройте руками голову, снимите очки по возможности. Безопаснее всего опуститься на пол вагона и дожидаться полной остановки там. И самое главное — не паникуйте. Спокойно убедитесь в том, что произошло, а уже дальше действуйте в соответствии с ситуацией.

Желаем, чтобы ваши поездки в поезде были спокойными и без происшествий.

Комментарии (0)

Рекомендуем

Читайте также

Вас перенаправляет на страницу Вашего банка для ввода подтверждающего операцию пароля, как правило высылаемого банком в SMS на телефон привязанный к карте

Билетик Аэро

Разрешить получение push-уведомлений?